
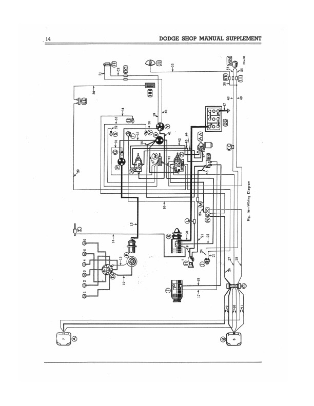
This is a reprint of the manual that Dodge mechanics used to service cars. Inside, you will find detailed service procedures for front axle, rear axle, body, brakes, clutch, cooling system, engine, exhaust system, frame, fuel system, shock absorbers, springs, steering, transmission, universal joints, wheels, and tires. Find out about maintenance, lubrication, and troubleshooting. With the step-by-step illustrated instructions, specifications, and wiring diagrams in this manual, you will have the information you need to get your project on the road and keep it there. This book contains supplemental information on those features that were new for '39 Dodges -- the supplement will refer you back to the 1938 Dodge Shop Manual for much of the information (see my other items). For complete repair instructions, use this manual in conjunction with the 1938 Dodge shop manual. The book has 68 pages and is NEW condition. Buy now to own the best manual for your vehicle.
"Dodge Passenger Car Shop Manual Supplement Code D-11"
Dodge
Included
This item is original.
11.00 x 8.50 x 0.24 inches
D8106 REPRINT
You can be the first one to write a review.
